栖凤阁论坛(全国信息)风楼阁全国信息2025登录入口 ,一品qm论坛官网,栖凤阁论坛(全国信息)一品楼qm楼凤论坛内容 ,深圳各区品茶论坛深圳qm新月论坛

欢迎光临~广州市显浩医疗设备股份有限公司
  咨询电话:400-800-8232、13922709440

新闻中心

如何挑选一台高质量的宠物DR满足各种检查需求

添加时间:2025-01-08 12:31         浏览次数:         来源:

养宠物的人很多,给人一样宠物的健康也是得到了很大的关注。宠物生病时候选择宠物医院也是要考虑有没合规的医疗设备。现在宠物DR是宠物医疗机构需要配套的设备之一。宠物数字化X射线,非晶硅平板探测器将穿透宠物的X线信息转化为数字信号,然后通过电脑进行图像处理,相比传统的胶片,图像更清晰,诊断更精确。

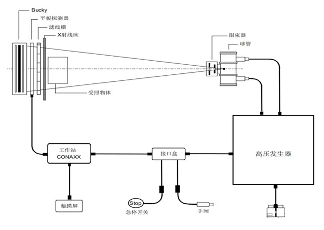
宠物DR的核心部件主要有:高压发生器、平板探测器、球管、限束器、拍摄DR床、DR机架及图像处理站。平板探测器:关乎图像质量,可以选130-160微米之间非晶硅平板探测器材质稳定。球管:关乎散热和辐射,140KHU热容量,连续拍摄功能强旋转阳极球管功率使用年限长。高压发生器:成像效果,32kW大功率的高压发生器。高压稳定保障射线质量。软件计算机平台,DICOM3.0的国际标准,PACS可以连接,拥有先进的图像处理能力;包含移动旋转、放大缩小、裁剪测量等海量日常使用工具,使用习惯与频率等随心选择与调节工具位,高级测量工具均设置逐步操作示意图,直观明了,操作简单。
按照这个参数选择合适的宠物DR就可以满足各种宠物的检查需求,质量保修维护也是要考虑的因素。

导航栏目

?

联系我们

联系人:13922709440 余先生

固 话:86-020-86059537

服务热线:400-800-8232

邮 箱:xianhao266@163.com

公 司:广州市显浩医疗设备股份有限公司

广州总部地址:广州市黄埔区开源大道188号十三栋1301室

湖北公司地址:湖北省钟祥市经济开发区协企联盟园区C6、C7栋